如何最大程度提高泵的性能

工厂中使用的泵具有多种用途,根据用途和使用的流体有多种类型。
不过,所有泵都使用相同的指标来衡量性能,因此了解这些指标并保持性能的正确使用对任何泵都很重要。
这次,我们将对表示泵性能指标、如何最大限度地发挥性能以及管道时的注意事项进行解释。
1.什么是泵?
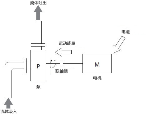
泵是指从外部施加动力,给液体或气体等流体附加机械功的装置。
机械施加到流体上的力改变为速度,压力,势能,并广泛用于液体转移,抽水,搅拌等。
为了选择和使用最适合您用途的泵,您需要了解泵性能的指标以及如何使用它们。我们将在下一章详细解释。
2.泵性能指标
泵的性能主要用流量、总扬程、输出功率(轴功率)、泵效率四个指标来表示。下面分别来了解一下这些指标。
■ (1) 。流量
流量也称为排水量或扬水量,是指泵启动时在一定时间内可以排出的液体量。通常使用以下单位:。
L/min:1分钟内可排出的流体量 (以升为单位)
m3/min:1分钟内可排出的流体量 (以立方米为单位)
m3/h:1小时内可排出的流体量 (以立方米为单位)
■ (2) 。全扬程
总扬程是施加到液体的能量转换为可以抽水的高度 (水柱) 。从外部施加的力包括速度,压力,势能等,并且存在各种类型的目标流体,但是当表示总扬程时,它们统一通过水转换来完成。
“m”用作单位,但在某些情况下,它表示为“mAq”,强调水转换。将高度转换为压力 (MPa) 时,等于10m≈0.1MPa。
用水泵抽水时的总扬程由下式求得。
全扬程 (H)
=吸入全扬程+排出全扬程
= (吸入实际扬程 [Hsa] +吸入管道阻力 [Hsf] ) + (排出实际扬程 [Hds] +排出管道阻力 [Hdf] )

■ (3) 。输出 (轴向动力)
电机旋转的能量称为输出或轴动力,通过输出使泵旋转,可以抽水。
单位使用kW。

■ (4) 。泵效率
泵效率是输出转换为水动力的速率。泵效率由下式求出。
泵效率单位以η表示,同一泵可能会因流体之间的碰撞、摩擦或操作条件而发生变化。
eta [η] =水动力 [Pw] /输出 [P] ×100%
※水动力 (Pw) ...泵在一定时间内给予水的能量

3. 充分发挥泵性能关键点
为了在不影响泵性能情况下使用泵,需要注意哪些事项?让我们深入了解一下如何最大限度地发挥泵的性能。
■用流体填充外壳和吸入管道
对于非容积泵,假定泵壳和进气管道内充满液体。如果在空的状态下继续运行的话,可能会引起空转而烧毁。这叫做空驶。
如果发生这种空运行,泵将无法正常工作。为了预防空运转,将泵轴设置在罐液面以下,使液体自然流入。
如果泵轴必须安装在高于液面的位置,则必须采取措施,例如启动和排气,或使用阀门防止液体回流。
■放置管道以防止空气流入
配管内混入空气的话,相应地搬运效率会降低。安装管道以防止空气进入管道,以获得预期的最大排出压力和流量。
通过避免使用难以漏气的鸟居配管和下坡配管,以及在排出配管上安装排气阀,可将空气混入控制在最小限度。
■防止吸入管道内的压力降低
管道中的压力差可能会导致气泡在短时间内反复出现和消失。这被称为空化,但是当它发生时,非常大的冲击压力会攻击管道内部,因此可能会损坏管道内部。
当然,如果泵损坏,性能就会下降,因此,为了保持性能并继续使用,采取措施防止吸入管道的压力下降和防止气蚀是有效的。
可能的解决方案包括将泵放置在较低的位置,使用阻力系数较小的管件或阀,以及在较低温度下流动液体。
■使泵缓慢运行/停止
与气蚀一样,水击也会损坏管道。水击是由于管道内压力突然变化而引起的现象,会显著降低水泵的性能。
由于泵和阀门突然操作时容易发生水锤,因此采用可以缓慢打开和关闭的阀门,如手套阀和闸阀,通过在泵上安装飞轮 (惯性轮) 尽可能缓慢地停止泵这是有效的。
■根据液体选择无密封泵
泵在结构上负责将电动机的动力传递给壳体中的叶轮,因此在轴和壳体之间形成间隙。流体从该间隙泄漏称为轴封泄漏。
轴封泄漏会导致泵腐蚀,因此在泵送易燃、易爆或有毒液体以及强酸强碱或其他不得释放到环境中的液体时,应使用无密封泵。
无密封泵包括磁力泵、密封电机泵等,其构造是液体不会在外壳内流出。
4.泵周围管道的注意事项
为了最大限度地发挥泵的性能并确保其稳定运行,日常维护至关重要。因此,管道必须安装足够的维护空间。
特别是泵的尺寸很大,因此必须占用更大的维护空间。也要考虑起吊时必要的上部空间和升降机等作业空间。
5.まとめ
为了最大限度地发挥泵的性能,必须了解流量、总扬程、输出和泵效率等指标,并以保持性能方式操作泵。
为了防止空转,空化和水锤,诸如用液体填充泵内部和缓慢操作泵的措施是有效的。
日常维护对于维持泵的性能也至关重要,因此在安装管道时一定要在泵周围留出足够的维护空间。






